foto1
Stage Pro-sound
foto1
Stage Pro-lighting
foto1
Tube Amplifier
foto1
Disco Bar
foto1
Karaoke & Bistro Systems
e-mail: soundlightingvn@gmail.com
Phone: +84 903 923 527

MISCELLANEOUS ITEMS

Ai đang truy cập

We have 34 guests and no members online

03041569
Hôm nay
Hôm qua
Tất cả
399
357
3041569

10-10-2025 21:15

Đăng ký/đăng nhập

Welcome, Guest
Username: Password: Remember me

TOPIC: XIN GIÚP EM BO NGUỒN CHO BÓNG 300B

XIN GIÚP EM BO NGUỒN CHO BÓNG 300B 26 Mar 2014 14:48 #1804

  • trongky
  • trongky's Avatar
  • Offline
  • Fresh Boarder
  • Posts: 7
  • Karma: 0
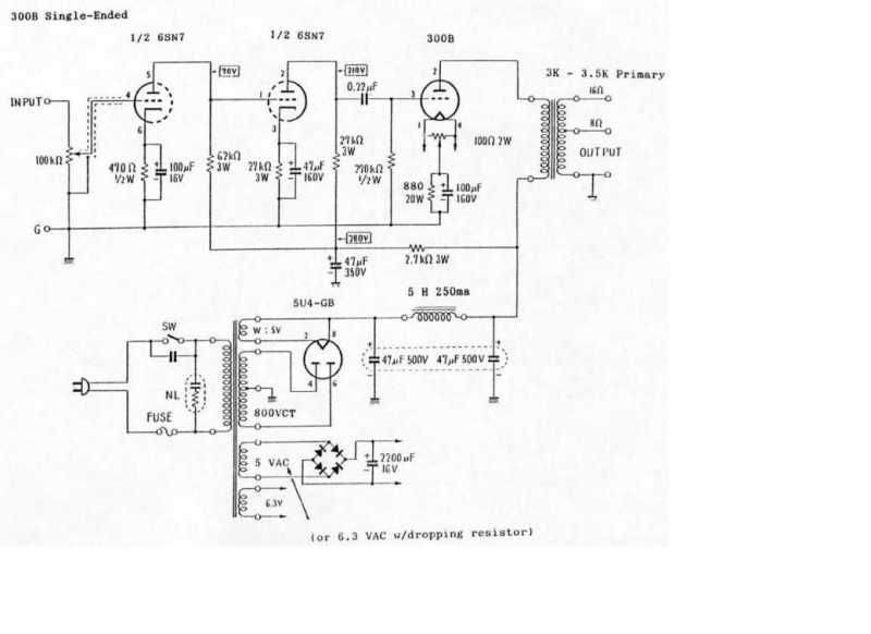
Chào bác Phúc va ca nhà em mói làm xong dươc bô nguồn cho bóng 300b single -ended do cao thề ra duoc 420 v nhung khi wa bóng
5u4-gb va tu 100f 550 v cao thé B+ Đo tói 55ov . NHU vạy B+ có cao quá không.. neu1 muồn hã B+ xuong thì phải làm sao :woohoo:

Xin bác Phúc và các ban giúp em vói..[ em lam theo mach audio sun không biet gũi file ra sao nủa]
Mong các Bác giúp dỏ .. thank
Attachments:
The administrator has disabled public write access.

Re: XIN GIÚP EM BO NGUỒN CHO BÓNG 300B 26 Mar 2014 16:15 #1806

  • TDHien59
  • TDHien59's Avatar
  • Offline
  • Gold Boarder
  • Posts: 197
  • Thank you received: 28
  • Karma: 0
Bạn thay tụ sau đèn có trị số 10uF thôi, không vượt quá 47uF. Bạn mắc tụ 100uF là cao quá mau hỏng đèn.
Cao áp khi mắc vào đèn sẽ hạ xuống là vừa. Cao áp ra như vậy là ổn rồi.
Last Edit: 26 Mar 2014 16:16 by TDHien59.
The administrator has disabled public write access.
The following user(s) said Thank You: trongky

Re: XIN GIÚP EM BO NGUỒN CHO BÓNG 300B 26 Mar 2014 16:27 #1807

  • tuyenphuc
  • tuyenphuc's Avatar
  • Offline
  • Administrator
  • Posts: 536
  • Thank you received: 93
  • Karma: 9
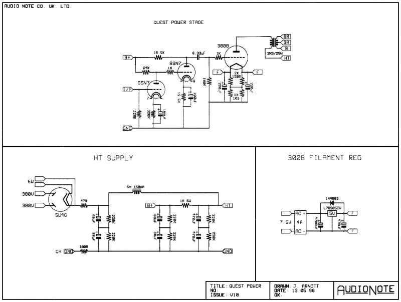
Volt B+ của 300B khoảng 400V là vừa nhất. Schema của em ko biết họ tính sao đó, nên cẩn thận với điện thế cao như vậy. Bóng TQ chịu ko nổi đâu.

Thường 300B ráp theo schema của Audio Note dưới đây khá hợp lý.

Không có cách nào hạ volt AC được. Chỉ còn có cách gỡ fe tháo bớt vòng dây.

Có bạn nào có cách khác ko?

@TDHien59. Thay tụ nhỏ đi ko hiệu quả, nhỏ quá còn bị ù nữa. 5U4 sẽ tụt đi 50 -> 100V, tùy cũ mới, nhưng vẫn còn cao. Tụ lọc lớn ko là nguyên nhân B+ cao, có điều cao quá lâu xả tụ.


The administrator has disabled public write access.
The following user(s) said Thank You: trongky

Re: XIN GIÚP EM BO NGUỒN CHO BÓNG 300B 26 Mar 2014 17:13 #1809

  • trongky
  • trongky's Avatar
  • Offline
  • Fresh Boarder
  • Posts: 7
  • Karma: 0
hu hu vây la chết em rõi không con` cách nào nủa sao biến thế em ngâm vacni roài bây giò tháo ra thì hu hết... quán cái mòi` cho cao áp ra 350 v thi vùa phài không các Bác
The administrator has disabled public write access.

Re: XIN GIÚP EM BO NGUỒN CHO BÓNG 300B 26 Mar 2014 17:51 #1811

  • 10
  • 10's Avatar
  • Offline
  • Moderator
  • Posts: 233
  • Thank you received: 46
  • Karma: 2
có gì đâu mà khóc dữ vậy bạn?cao quá thì tăng cuộn lọc Choke lên 20H. sợ mau hỏng bóng thì tăng trở RK đèn 300B cho ăn dòng nhỏ lại.tà tà mà sài thôi.

-còn vấn đề nữa là thay bằng bóng nắn 5R4 sẽ tụt thêm 100v nữa .kg chừng đấu tải 2 kênh còn có 300v lúc đó mới khóc nữa. :laugh:
The administrator has disabled public write access.
The following user(s) said Thank You: TDHien59

Re: XIN GIÚP EM BO NGUỒN CHO BÓNG 300B 26 Mar 2014 18:43 #1812

  • TDHien59
  • TDHien59's Avatar
  • Offline
  • Gold Boarder
  • Posts: 197
  • Thank you received: 28
  • Karma: 0
Tôi đang dùng tụ sau đèn nắn có 10uF thôi bác Phúc nhưng không thấy ù xì.
Tôi dự đoán với mạch của bác trongky là 400-0-400 mà biến áp bác quấn được 420V-0-420V cũng không phải là cao quá. Bác cứ đấu tải xem còn được bao nhiêu, chỉ sợ lúc đó lại thiếu!
The administrator has disabled public write access.

Re: XIN GIÚP EM BO NGUỒN CHO BÓNG 300B 26 Mar 2014 20:11 #1815

  • tuyenphuc
  • tuyenphuc's Avatar
  • Offline
  • Administrator
  • Posts: 536
  • Thank you received: 93
  • Karma: 9
@ 10: Nói dzậy chứ ko dễ đâu.

300B là bóng khó chịu nhất về chỉ số điện thế B+. và điện thế bias cho grid. Nó liên quan tới tổng trở, độ biến thiên rất lớn. Em hãy coi data ở dưới sẽ thấy, vả lại nó chỉ chịu được volt max là 450V. Nếu xài bóng TQ, 400V là đúng rồi. BT quấn 300VAC là vừa. Em làm cách nào kéo từ 550V xuống được?

@TDHien59. Khi nào tụ bị lão, mất điện dung 1 chút bạn sẽ biết liền. Giàn tụ đầu ít nhất phải 40mF. Bạn ráp công suất yếu nên ko nghe ù, nếu nghe nhạc lớn là thấy tiếng bass bị phụt phụt do volt bị trồi sụt.



The administrator has disabled public write access.

Re: XIN GIÚP EM BO NGUỒN CHO BÓNG 300B 26 Mar 2014 20:19 #1816

  • TDHien59
  • TDHien59's Avatar
  • Offline
  • Gold Boarder
  • Posts: 197
  • Thank you received: 28
  • Karma: 0
Vâng, có lẽ tôi lắp SE nên công suất yếu không nhận thấy điều này.
Phần cao áp muốn giảm áp có thể dùng điện trở được không?
Lõi C core đã khó rồi còn quấn OPT bằng FE xuyến thấy rất ít cao thủ bàn đến việc tính toán hay chăng họ giữ nghề.
Bác xem giúp phần tin nhắn riêng (PM) của diễn đàn hình như không có?
Last Edit: 26 Mar 2014 20:24 by TDHien59.
The administrator has disabled public write access.
The following user(s) said Thank You: trongky

Re: XIN GIÚP EM BO NGUỒN CHO BÓNG 300B 26 Mar 2014 21:16 #1817

  • 10
  • 10's Avatar
  • Offline
  • Moderator
  • Posts: 233
  • Thank you received: 46
  • Karma: 2
tuyenphuc wrote:
Volt B+ của 300B khoảng 400V là vừa nhất. Schema của em ko biết họ tính sao đó, nên cẩn thận với điện thế cao như vậy. Bóng TQ chịu ko nổi đâu.

Thường 300B ráp theo schema của Audio Note dưới đây khá hợp lý.

Không có cách nào hạ volt AC được. Chỉ còn có cách gỡ fe tháo bớt vòng dây.

Có bạn nào có cách khác ko?

@TDHien59. Thay tụ nhỏ đi ko hiệu quả, nhỏ quá còn bị ù nữa. 5U4 sẽ tụt đi 50 -> 100V, tùy cũ mới, nhưng vẫn còn cao. Tụ lọc lớn ko là nguyên nhân B+ cao, có điều cao quá lâu xả tụ.



@ chú Admin.
-giờ nhìn lại cái bảng data chú gửi mới thấy tá hỏa.với nguồn vậy xem như xài max Votl của nó luôn mất rồi .chạy thời gian tèo bóng là cái chắc.
Last Edit: 26 Mar 2014 23:54 by 10.
The administrator has disabled public write access.
The following user(s) said Thank You: trongky

Re: XIN GIÚP EM BO NGUỒN CHO BÓNG 300B 26 Mar 2014 21:35 #1818

  • TDHien59
  • TDHien59's Avatar
  • Offline
  • Gold Boarder
  • Posts: 197
  • Thank you received: 28
  • Karma: 0
Mạch điện nguồn của anh trongky là 800V CT.
The administrator has disabled public write access.
The following user(s) said Thank You: trongky
Moderators: 10
Time to create page: 0.092 seconds